Venta al por mayor Caja de desodorización biológica

  • Caja de desodorización biológica

Caja de desodorización biológica

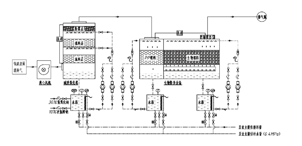
Flujo de proceso

Gas oloroso → Sistema de recogida → Sistema de prelavado → Sistema de filtración → Ventilador centrífugo → Sistema de descarga
Sistema de circulación Sistema de humidificación

Áreas de aplicación para procesos de control de olores
Explotaciones ganaderas;
Plantas procesadoras de alimentos;
Instalaciones para la eliminación inofensiva de animales muertos;
Plantas químicas;
Plantas de tratamiento de aguas residuales;
Las fábricas de alimentos y otros lugares generan gases malolientes.
Estaciones de transferencia de residuos;

Nota: Este proceso se aplica principalmente para el tratamiento de gases malolientes compuestos de compuestos que contienen azufre (H₂S, SO₂, mercaptanos, sulfuros, etc.), compuestos que contienen nitrógeno (NH₃, trimetilamina, amidas, etc.), halógenos y sus derivados (cloro gaseoso, hidrocarburos halogenados, etc.).

Descripción del producto: Explicación de los principios del proceso de desodorización biológica y las características de rendimiento

La unidad combinada de desodorización por filtración y depuración biológica integra tres tecnologías biológicas: depuración biológica, filtración biológica por goteo y filtración biológica. Este novedoso dispositivo de desodorización biológica compuesta se desarrolló sintetizando las ventajas de estas tres técnicas biológicas. Los gases olorosos ingresan a la zona de depuración a través de la entrada, donde se someten a un tratamiento preliminar con agua o soluciones de depuración químicas concentradas. Esta zona de lavado completa la absorción de productos químicos solubles en agua, la eliminación de polvo y la humidificación de los gases olorosos. Los gases malolientes no eliminados pasan luego a la zona de filtración del lecho de biofiltro de múltiples etapas. A medida que pasan a través de la capa filtrante, los contaminantes se transfieren desde la fase gaseosa a la superficie de la biopelícula:
a) Bajo la acción del agua rociada, los gases malolientes entran en contacto y se disuelven dentro de la película de agua sobre el material de embalaje húmedo (medio biológico).
b) Los componentes malolientes que ingresan a la biopelícula se degradan dentro del material de empaque mediante absorción y descomposición microbiana.
c) Los microorganismos utilizan los componentes malolientes absorbidos como fuente de energía para una mayor reproducción. Estos tres procesos ocurren simultáneamente, asegurando que todo el sistema
cumple con los estándares de emisión.

Determinación de los parámetros del proceso

1. Selección de bombas de agua
2. Altura de embalaje: aproximadamente 0,8 a 1,2 m
3. Velocidad del gas
Tiempo de residencia del gas dentro del equipo: 5 a 25 segundos (nuestro equipo normalmente logra más de 20 segundos de tiempo de residencia en torre vacía)
Velocidad del gas controlada entre 0,2 y 0,5 m/s. (La velocidad del gas de la torre es la velocidad lineal del gas mezclado calculada en función del área de la sección transversal de la torre vacía; el volumen máximo de gas ocurre en la base de la torre, que generalmente se usa para el cálculo).
Nuestro equipo emplea empaque orgánico polimérico esférico, D=50 mm, (hueco) = 0,73
El volumen efectivo y la altura del biofiltro y del material de biorelleno se calcularán utilizando la siguiente fórmula:
V = QT / 3600
H = VT / 3600
donde:
V = Volumen efectivo de la capa de relleno (m³)
Q = Caudal de gas oloroso (m³/h)
T = Tiempo de residencia de la torre vacía (s)
H = Altura de la capa de embalaje (m)
V = Velocidad del gas de la torre vacía (m/s)

Ventajas de rendimiento del control biológico de olores

● Alta eficiencia del tratamiento y eliminación superior de olores
El equipo de control de olores con filtración microbiana elimina eficazmente contaminantes específicos como el sulfuro de hidrógeno, el amoníaco y el metilmercaptano, lo que brinda una excelente eliminación de olores con una eficiencia superior al 95 %.
Cumple con los requisitos ambientales de control de olores más estrictos en diversas regiones bajo cualquier condición estacional o climática.
● Proceso de desodorización avanzado y racional
El proceso de desodorización avanzado y racional garantiza que las emisiones finales sean inofensivas para los seres humanos y los animales. Esta tecnología respetuosa con el medio ambiente no causa contaminación secundaria.
● Actividad microbiana
Sólo se requiere una pequeña cantidad de agente nutritivo durante la operación inicial. Los microorganismos mantienen una actividad óptima absorbiendo nutrientes de los gases de escape.
● Alta tolerancia a la carga de impacto
El sistema se ajusta automáticamente a las concentraciones máximas de gases de escape, lo que garantiza un funcionamiento microbiano continuo con una fuerte tolerancia a la carga de impacto. Esto representa la característica y ventaja más distintiva del equipo de desodorización por filtración microbiana por aspersión en comparación con otros métodos.
● Vida útil extendida del medio biológico
Los medios biológicos especialmente procesados exhiben una alta superficie específica, facilitan la formación y el desprendimiento de biopelículas, resisten la corrosión y la biodegradación, proporcionan un excelente aislamiento térmico, presentan alta porosidad, mínima caída de presión y distribución eficiente de gas/agua. La vida útil alcanza entre 8 y 10 años.
● Operación simple, sin mantenimiento
No requiere personal dedicado ni mantenimiento de rutina. Costos operativos extremadamente bajos con una gestión conveniente. Capaz de funcionamiento continuo las 24 horas o uso intermitente.
Los componentes de desgaste mínimo garantizan un mantenimiento excepcionalmente sencillo.

Hangzhou Lvran Environmental Protection Group Co., Ltd.

  • 1000+

    Clientes de la unidad de servicio

  • 2000+

    Casos Nacionales de Ingeniería

Hangzhou Lvran Environmental Protection Group Co., Ltd. es un proveedor integral de servicios de ingeniería de sistemas de tratamiento de gases residuales y fabricante de equipos, que integra investigación y desarrollo, servicios técnicos, diseño, producción, instalación de ingeniería y servicio posventa.

We are China Caja de desodorización biológica Suppliers and Wholesale Caja de desodorización biológica Exporter, Company. El Grupo es una empresa nacional de alta tecnología, una empresa de ciencia y tecnología de la provincia de Zhejiang, un centro regional de I+D y una unidad de crédito con calificación AAA. Posee más de 30 patentes de modelos de utilidad, numerosas patentes de invención y derechos de autor de software. El Grupo mantiene colaboraciones técnicas de I+D de larga data con universidades e instituciones nacionales, incluido el "Centro de I+D de Innovación Ambiental" establecido con la Universidad de Ciencia y Tecnología de Anhui y el "Centro de I+D de Nuevas Tecnologías Ambientales y Energía Plasma" desarrollado conjuntamente con la Universidad de Ciencia y Tecnología de Zhejiang. El Grupo ha establecido su propia base de I+D y producción para una colaboración técnica profunda. El Grupo posee tecnología básica de tratamiento de gases COV, posee una calificación de contratación general de Nivel 2 para la construcción de obras públicas municipales, una licencia de producción segura, una calificación de diseño especial Clase B para el control de la contaminación ambiental en la provincia de Zhejiang, calificaciones de servicios laborales no clasificados y contratación especializada para proyectos especiales. El Grupo está certificado con ISO9001 de calidad internacional, ISO14001 de gestión medioambiental e ISO45001 de seguridad y salud en el trabajo.

HONOR Y CERTIFICADO

Los siguientes honores representan nuestra brillantez. Ganamos clientes con productos de alta calidad y obtenemos grandes elogios del mercado y de todos los ámbitos de la vida con buenos servicios.

  • Una unidad básica y un reactor de alto campo eléctrico tipo placa para evitar fugas a lo largo de la superficie.
  • Un dispositivo de reacción para sintetizar metanol usando dióxido de carbono y agua y un método para sintetizar metanol usando dióxido de carbono y agua.
  • Precipitador electrostático autolimpiante
  • Un ventilador de alta presión resistente a la corrosión con función de ajuste de la dirección del viento
  • Un ventilador regulable y autolimpiante de gran capacidad
  • Sistema de control de pretratamiento de gases de escape con gasificación catalítica combinada
  • Sistema de tratamiento y purificación de gases de escape de campo electrostático continuo con limpieza a vapor
  • Sistema de equipo de purificación de gases de escape de fotólisis UV de plasma de baja temperatura
  • Certificado de registro de marca
Noticias y eventos recientes
compartir contigo
Ver más noticias